19A2 - Kaputelefon tápegység - Miwi-Urmet
Kód: EC-05489Termék részletes leírása
Házimozgató tápegység interkom funkcióval - 19A2 - Miwi-Urmet
Tápegység 19A2 a Miwi-Urmet vállalattól, amelyet társasházi telefonok, interkomok, valamint videotelefon rendszerek számára terveztek. A relék, amelyek a rendszereinkhez vannak tervezve, lehetővé teszik több bejárati panellel, több telefonnal vagy videomonitorral rendelkező rendszerek létrehozását, amelyek egyidejűleg hívhatók stb. A tápegységek nagyon fontosak, mivel meghatározzák a társasházi telefonunk működését. A Miwi-Urmet márkájú társasházi telefonok világszerte nagy bizalomnak örvendenek. Ezek a legmagasabb minőségű társasházi telefonok, amelyek a legjobb használati élményt biztosítják. Ráadásul, a telepítésük és használatuk nem bonyolult, ami a leguniverzálisabbá teszi őket a társasházi telefonok között.
Műszaki paraméterek:
- Együttműködik a beszélgető modulokkal MR2 725, 1128/501 (Genya, Smyle, Aura). - Tápellátás 230VAC/ 50 Hz /20VA ,
- Tápellátás 230VAC 50/60Hz
- Teljesítmény 10VA
- Kimeneti feszültség 12VAC,
- Két tonusú generátor,
- Beépített triak az elektromos zár vezérlésére
- Védelem: biztosíték T100mA
- Automatikus váltás a társasházi telefon és az interkom mód között.
Műszaki adatok:
| 19A2 | |
|---|---|
| Általános | |
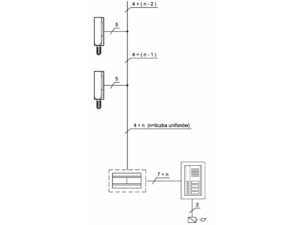
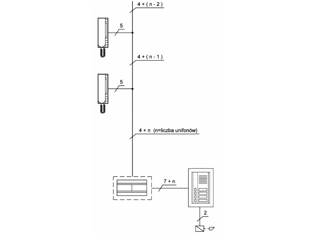
| Rendszer | 4+n |
| Méretek | Fedezék nélkül: 106 x 90 x 66mm; Fedelettel: 111 x 130 x 70mm |
| Szerelés | DIN sín |
| Tápfeszültség | 230V AC / 50Hz / 10VA |
| Teljesítmény | 10VA |
| Másodlagos feszültség | 12V AC |
| Védelem | biztosíték T100 mA |
Kiegészítő paraméterek
| Kategória: | Kapucsengő tartozékok |
|---|---|
| Súly: | 0.5 kg |
| EAN vonalkód: | 5903878053992 |
Legyen az első, aki véleményt ír ehhez a tételhez!
Legyen az első, aki véleményt ír ehhez a tételhez!
