18L1 - Házitelefon tápegység - Miwi-Urmet
Kód: EC-02262Termék részletes leírása
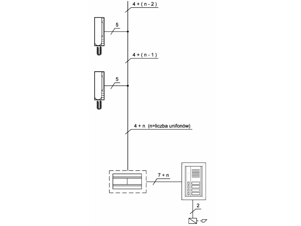
Házitelefonszál 18L1 - Miwi-Urmet
Tápellátók 18L1 márka Miwi-Urmet számára készültek házitelefonok, interkom rendszer, valamint videohívó rendszerekhez. Az általunk használt relék lehetővé teszik több bemeneti panel és több egyidejűleg hívott telefon vagy videómonitoros áramkörök kiépítését stb. A tápegységek rendkívül fontosak, mivel a házitelefonunk működőképességét fogják meghatározni. A Miwi-Urmet által gyártott házitelefonok világszerte nagy bizalomnak örvendenek. Ezek a legmagasabb minőségű, legfejlettebb házitelefon rendszerek, amelyek a használatuk legmagasabb szintjét teszik lehetővé. Ezen kívül a telepítésük és használatuk sem bonyolult, ami őket a leguniverzálisabbá teszi a házitelefonok között.
Műszaki paraméterek:
- Kompatibilis az MR2 725, 1128/501 (Genya, Smyle, Aura) hívómodulokkal.
- Tápellátás: 230 V AC/ 50 Hz /20 VA
- Kimeneti feszültség: 12 V AC / 1.0 A
- Kettős tonális generátor
- Védelem: biztosíték T100mA
- Méretek: 126 x 90 x 75 mm
- 7 DIN modul
- Méretek: 126 x 90 x 75 mm
Műszaki specifikáció:
| 18L1 | |
|---|---|
| Általános | |
| Rendszer | 4+n |
| Méretek | 126 x 90 x 75mm |
| Szerelés | DIN sín |
| Tápfeszültség | 230V AC / 50Hz / 20VA |
| Teljesítmény | 20VA |
| Másodlagos feszültség | 12V AC |
| Védelem | biztosíték T100 mA |
| Működési hőmérséklet | -5°C ÷ +45°C |
| Kimeneti EZ | 12 V AC / 800mA |
Kiegészítő paraméterek
| Kategória: | Audiós kaputelefonok |
|---|---|
| Súly: | 0.5 kg |
| EAN vonalkód: | 5903878053497 |
Legyen az első, aki véleményt ír ehhez a tételhez!
Legyen az első, aki véleményt ír ehhez a tételhez!
